随着我国高校规模的不断发展,生活污水的排放量越来越大,要求对生活污水进行处理的呼声也越来越强,寻求高效、经济、稳定的污水处理设施已经成为目前紧迫的任务之一。
生活污水主要来源于宿舍、教学楼、体育馆的生活污水,还有食堂的餐饮废水等都具备良好的生化性。
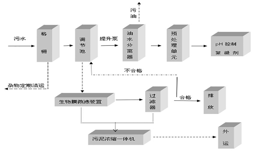
预处理:
生活污水先进行预处理,食堂的餐饮废水需进行隔油处理,污水混合后经过格栅过滤,进入调节池调节水量。
生化处理:
鉴于生化性好可选工艺很多,A2O、A/O、等等都可以,考虑经济实用性建议采用A/O工艺,生化出水一般能达到一级B标准,有些可以达到一级A标准。污水由排水系统收集后,进入污水处理站的化粪池,厌氧分解其中的粪便及大分子有机物,然后进入调节池,进行均质均量,调节池中设置液位控制器,再经液位控制仪传递信号,由提升泵送至一体化设备的厌氧池,经好氧处理流入消毒池进行消毒处理,消毒出水直接排入市政管网。
工艺原理:
A/O工艺是从生物膜法派生出来的一种废水生物处理法,即在生物接触氧化池内装填一定数量的填料,利用栖附在填料上的生物膜和充分供应的氧气,通过生物氧化作用,将废水中的有机物氧化分解,达到净化目的。
处理工艺将前段缺氧段和后段好氧段串联在一起,在缺氧段异养菌将污水中可溶性有机物水解为有机酸,使大分子有机物分解为小分子有机物,不溶性的有机物转化成可溶性有机物,将蛋白质、脂肪等污染物进行氨化(有机链上的N或氨基酸中的氨基)游离出氨(NH3、NH4+)。在好氧段存在好氧微生物及自氧型细菌(硝化菌),其中好氧微生物将有机物分解成CO2和H2O;在充足供氧条件下,自养菌的硝化作用将NH3-N(NH4+)氧化为NO3-,通过回流控制返回至缺氧段,在缺氧条件下,异氧菌的反硝化作用将NO3-还原为分子态氮(N2)完成C、N、O在生态中的循环,实现污水无害化。
产品特点:
1、生活污水处理设备埋设于地表以下,设备上面的地表可作为绿化或其他用地,不需要建房及采暖、保温、确保污水处理设备正常运行。
2、二级生物接触氧化处理工艺均采用推流式生物接触氧化,其处理效果优于完全混合式或二级串联完全混合式生物接触氧化池。并比活性污泥池体积小,对水质的适应性强,耐冲击负荷性能好,出水水质稳定,不会产生污泥膨胀。池中采用新型弹性立体填料,比表面积大,微生物易挂膜,脱膜,在同样有机物负荷条件下,对有机物去除率高,能提高空气中的氧在水中溶解度。
3、生化池采用生物接触氧化法,其填料的体积负荷比较低,微生物处于自身氧化阶断,产泥量少,仅需三个月(90天)以上排一次泥(用粪车抽吸或脱水成泥饼外运)。
4、该校污水处理设备即地埋式生活污水处理设备的除臭方式除采用常规高空排气,另配有土壤脱臭措施。
5、整个设备处理系统配有全自动电气控制系统和设备故障报警系统,运行安全可靠,平时一般不需要专人管理,只需适时地对设备进行维护和保养。
生活污水处理设备工艺流程
A/O工艺特点:
1、工艺流程简单,构筑物少,运行灵活,管理方便。
2、基建投资省,运行费用低。
3、处理效果稳定,出水水质好,可实现脱碳、脱氮除磷。
4、污泥量少,污泥性质稳定,污泥处理费用低。
5、能承受水量、水质冲击负荷。
6、污水处理系统自动化较高、管理方便
山东隆鑫环保机械科技有限公司生产的生活污水处理一体化设备采用精选的生物处理工艺,去除BOD5、COD、NH3-N于一身,是目前高效的污水处理设备,选购优质碳钢钢板制作而成,根据相关的标准要求制作,并对设备的外壁和内壁做好充分的防腐处理,以确保一体化设备的质量。
山东隆鑫环保机械科技有限公司售后服务,让顾客永无后顾之忧!
1、对用户的操作人员进行技术培训,包含污水处理系统的工作原理、工艺流程、日常操作规程、常见故障排查等,直至教会为止。
2、工程保修期为一年,保修期内免费为用户提供技术服务支持,保修期满后的工程维护服务及设备检修等,只收取成本费。
3、在接到用户故障通知后,我公司会在2小时内给出应急方案,省内24小时(省外48小时)内人员抵达现场对故障进行处理。
全国销售热线




