造纸污水处理,指的是对造纸行业产生污水的处理方法,造纸废水主要来自造纸工业生产中的制浆和抄纸两个生产过程。
制浆、抄纸都排出大量废水。制浆产生的废水,污染最为严重。洗浆时排出废水呈黑褐色,称为黑水,黑水中污染物浓度很高,BOD高达5—40g/L,含有大量纤维、无机盐和色素。漂白工序排出的废水也含有大量的酸碱物质。抄纸机排出的废水,称为白水,其中含有大量纤维和在生产过程中添加的填料和胶料。
造纸行业是一个对环境污染较重的行业,制浆造纸生产工艺耗水量大,造纸污水水主要来自造纸工业生产中的制浆和抄纸两个生产过程。
1、制浆是把植物原料中的纤维分离出来,制成浆料,漂白成浆;
2、抄纸是把浆料稀释、成型、压榨、烘干,抄制、加工成纸。
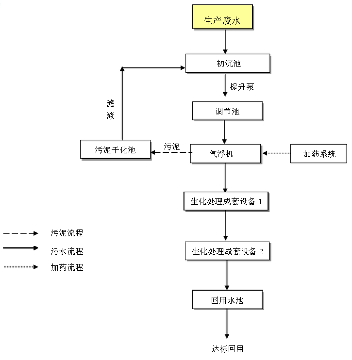
造纸污水处理工艺与废液资源化利用是解决整个造纸行业污染的关键。当今国家经济高速发展,环境保护的力度在不断加大,对重污染行业如制浆造纸、印染、电镀等严格实行总量控制政策,国家环保政策提倡清洁生产工艺和循环经济政策。
造纸工业废水的处理应着重于提高循环利用率,减少用水量和废水排放量,同时也应积极探索各种可靠、经济和能够充分利用废水中有用资源的处理方法。例如:浮选法可回收白水中纤维性固体物质,回收率可达95%,澄清水可回用;燃烧法可回收黑水中氢氧化纳、硫化钠、硫酸钠以及同有机物结合的其他钠盐。中和法调节废水pH值;混凝沉淀或浮选法可去除废水中悬浮固体;化学沉淀法可脱色;生物处理法可去除BOD,对牛皮纸废水较有效;湿式氧化法处理亚硫酸纸浆废水较为成功。此外,国内外也有采用反渗透、超过滤、电渗析等处理方法。



全国销售热线




